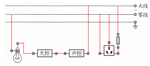
1. 小明设计了一种利用声控开关(有声音时自动闭合,无声音时自动断开)和光控开关(有光照时自动断开,无光照时自动闭合)自动控制的楼道灯,使得只有在天黑且有声音时灯才亮。他还在楼道处安装了一个带熔丝的三孔插座,且与楼道灯互不影响,请你根据小明的设计意图,用笔画线代替导线在图15 - 5 - 7中完成电路连接(导线不得交叉)。

答案:1.

2. 某品牌第一代热风干手器热功率高,不仅耗能大,而且工作时电器内部温度高,电子器件和线路容易老化,使用寿命短;目前开发的第二代高速干手器采用高速电机,风速可达100m/s,只需要几秒钟即可干手,不需要高温,热功率低,所以耗能低,故障率也低,使用寿命长。两种干手器的参数对比如下表所示。

请回答下列问题:
(1) 与第一代热风干手器相比,第二代高速干手器能加快干手的主要原因是
风速大
。
(2) 第二代高速干手器正常工作时的电流是多少?
(3) 若电价为0.5元/(kW·h),则正常使用一只第二代高速干手器与使用一只第一代热风干手器相比,一个月能节约多少元?(以每天使用240人次,一个月按30天计算)
答案:2. (1) 风速大 (2) I=$\frac{P}{U}$=$\frac{1100W}{220V}$=$5A$ (3) 65.4元
解析:
(1) 风速大
(2) $ I=\frac{P}{U}=\frac{1100\, W}{220\, V}=5\, A $
(3) 第一代每月耗电量:$ W_1=P_1t_1n=2000×10^{-3}\, kW×\frac{36}{3600}\, h×240×30=144\, kW·h $
第二代每月耗电量:$ W_2=P_2t_2n=1100×10^{-3}\, kW×\frac{6}{3600}\, h×240×30=13.2\, kW·h $
节约电费:$ (144 - 13.2)\, kW·h×0.5\, 元/(kW·h)=65.4\, 元 $